Manual de Taller Transmisión A604 41TE CHRYSLER Caja Automática. IDIOMA: INGLÉS / PDF +Solicítenos una imagen de la información que posee el manual para verificar que aplica a su vehículo. diagramas, Esquema, imagenes, despiece, componentes de una transmision; CHRYSLER, DODGE, A604, 42RLE,mecanica automotriz

CHRYSLER Transmisiones automaticas Despiece componentes Mecanica automotriz

Diagrama de transmision automatica de ford windstar

604 TRANSMISSION PARTS DIAGRAM VISTA TRANSMISSION PARTS

Transmission repair manuals A604, 40TE/ 41TE Instructions for rebuild transmission

Aisin Warner Transmisiones automaticas Despiece componentes Mecanica automotriz

Funcionamiento de la transmisión automática YouTube

Caravan A604 Diagrama De La Transmision Automatica 60.00 en Mercado Libre

Diagrama De Transmision Automatica
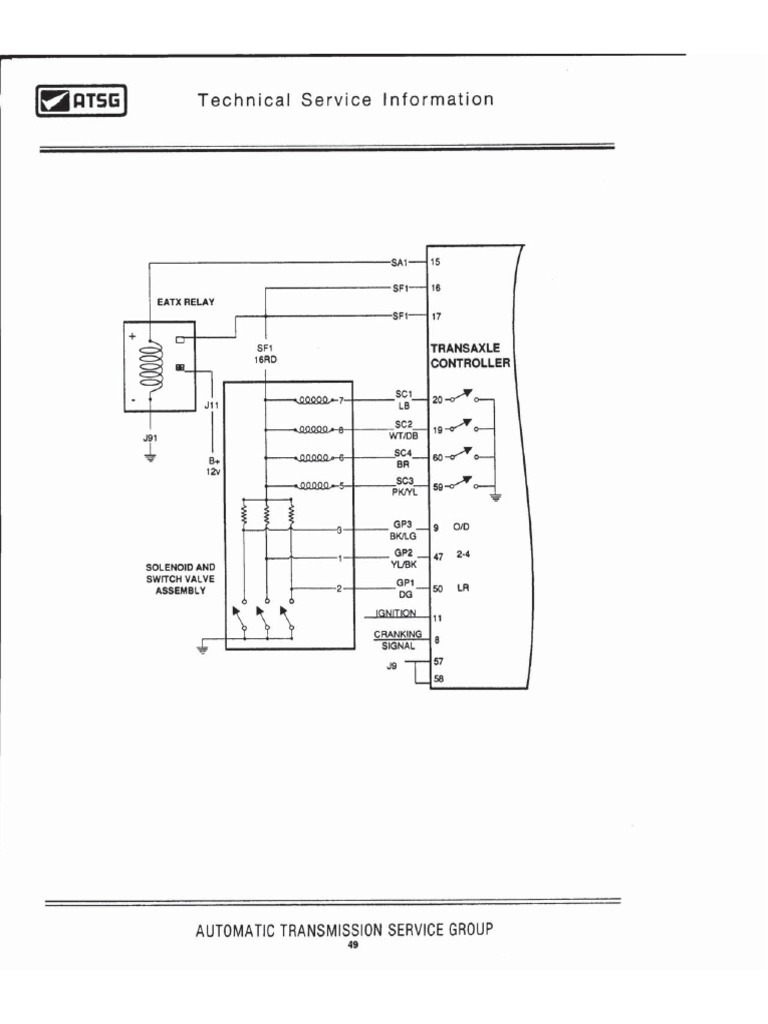
Diagrama Cuerpo Solenoides A604 PDF

Caravan A604 Diagrama De La Transmision Automatica 60.00 en Mercado Libre
![Pruebas a transmisión A604 41TE [Presión / Stall] YouTube Pruebas a transmisión A604 41TE [Presión / Stall] YouTube](https://i.ytimg.com/vi/XtAgMVA11gs/maxresdefault.jpg)
Pruebas a transmisión A604 41TE [Presión / Stall] YouTube

Manual de caja automatica a604 transmission lopasstamp

Diagramas De Transmisiones Automaticas

Diagrama De Transmision Automatica

A604 41te Manual De Reparacion Transmision Automatica A604 Mercado Libre

TRANSMISIONESCAJAS DE CAMBIOAUTOMATICAS

A604 41te Manual De Reparacion Transmision Automatica A604 Mercado Libre

Caravan A604 Diagrama De La Transmision Automatica 60.00 en Mercado Libre

Diagrama de transmision automatica nissan

Caravan A604 Diagrama De La Transmision Automatica 60.00 en Mercado Libre
CHRYSLER: 40TE | 41TE [A604] 1989 y Post.. FWD - Transmision automatica -. L os fabricantes de transmisiones automaticas, constantemente, cambian, modifican o actualizan sus productos; haciendo algo dificil ubicarse en las fallas particulares de una transmision. E n la actualidad son comunes las transmisiones controladas electronicamente.. Chrysler A-604-HB-2 Manual de la transmisión automática. Manual de la transmisión automática Chrysler A-604-HB-2. Formato del Archivo: PDF. Descarga el archivo. Peso del archivo 4.57 Mb.